首页
企业介绍
服务内容
辐射数字化平台
核医学建设项目全生命周期服务
质子重离子建设项目全生命周期服务
核素标记及药代动力研究平台服务
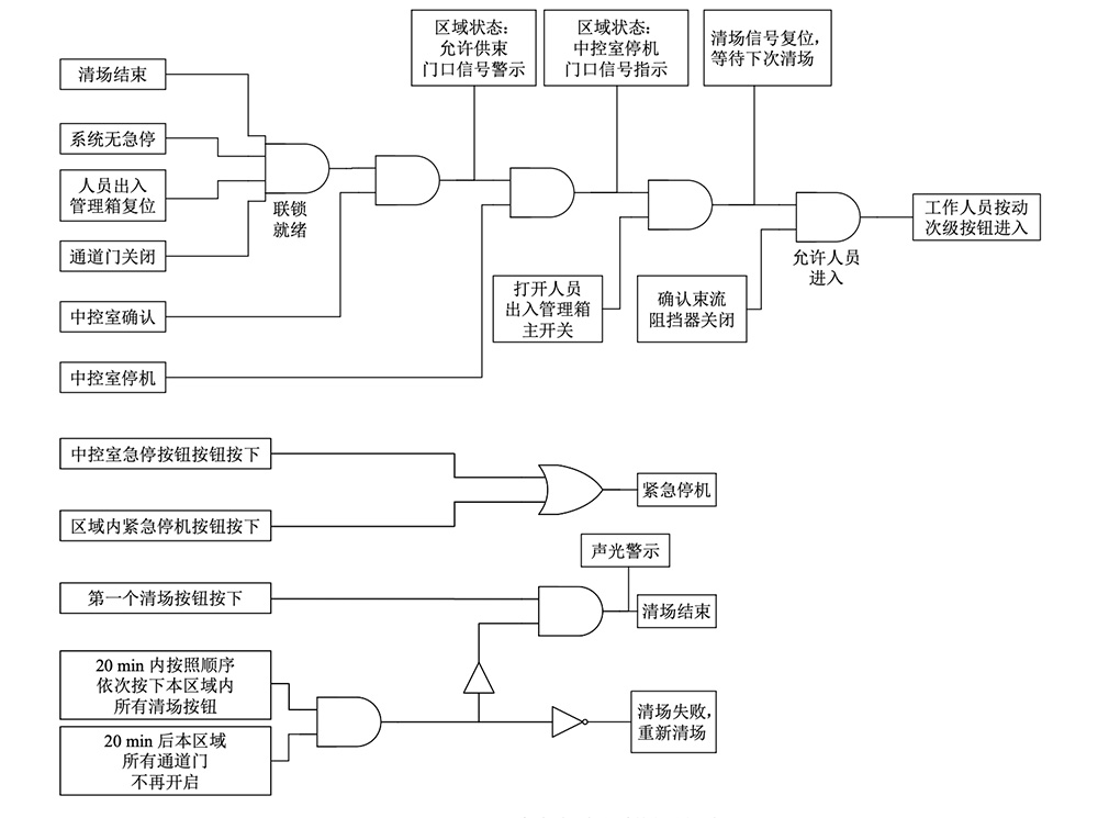
人身安全联锁
辐射在线监测
FLUKA 程序计算辐射工作场所屏蔽体外剂量率水平
产品中心
案例展示
荣誉资质
新闻资讯
知识百科
特思特新闻
联系我们
189-8622-7984
人身安全联锁
实现医院内部信息系统等互联互通、实时监管
服务内容
辐射数字化平台
核医学建设项目全生命周期服务
质子重离子建设项目全生命周期服务
核素标记及药代动力研究平台服务
人身安全联锁
辐射在线监测
FLUKA 程序计算辐射工作场所屏蔽体外剂量率水平
企业分站:
武汉市
十堰市
黄冈市
更多>>
智慧辐射 全生命周期数字化平台
提供辐射安全和放射管理全生命周期一体化服务
立即咨询
189-8622-7984